Hongdo Information Center (DIOINNO + JHKA)
DIOINNO ARCHITECTURE PLLC
- Year
- 2023
- Category
- Institutional > Government and Civic Buildings
- Type
- Hospitality + Sport
- Firm
- DIOINNO ARCHITECTURE PLLC
- Award
- A+ 2025 · Special Mention

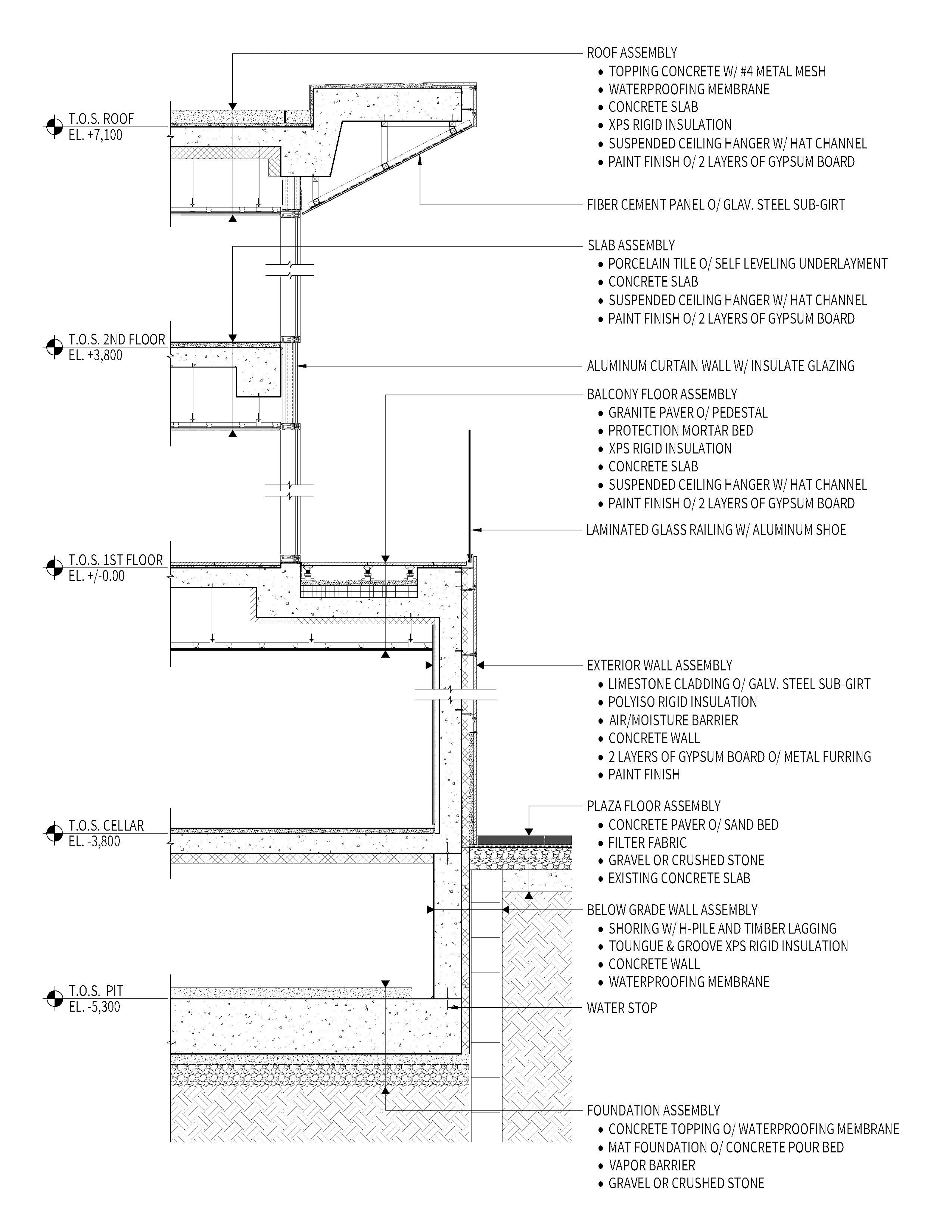
JHKA (Design Partner and Architect of Record) The Realm of the Façade: Hongdo Information Center The Hongdo Information Center is envisioned as a large, welcoming “window” that invites visitors to experience the island’s stunning natural beauty and ocean views from within, while also drawing them in through its symbolic openness. The design fulfills the dual purpose of the façade: to offer a direct invitation and amenity for visitors (outward), and to bring the surrounding nature closer to those inside (inward). The spatial and programmatic composition embodies the concept of architecture as a window. It delineates the boundary between the daily routines of the center’s staff (long-term presence) and the exploration, serendipity, and extraordinary experiences of visitors (temporary presence). The building functions both as a lighthouse—a threshold between land and sea, guiding travelers arriving at the nearby ferry terminal—and as a generous deck overlooking the ocean. To highlight the activities and phenomena associated with the “window,” the floor plan and structure are organized to frame a deliberate opening toward the sea. The interior of this threshold is flexible and efficient, reinforcing the concept of openness both spatially and symbolically. The exterior features a distinctive pattern of limestone finishes that evoke the passage of time, water, and sunlight—offering a textured surface that shifts with weather and distance. This evolving perception of stone contrasts with the artificial reflectivity of glass, metal, and cement panels, symbolizing the boundary between nature and humanity. The envisioned landscape of thresholds is dynamic, multifaceted, and open-ended—inviting ongoing contributions from users, local residents, and administrators to shape this expansive and inclusive “window” over time.
Collaborators
1













